
產品名稱:浮標式氣動測量儀
所屬分類:浮標式氣動量儀
| 產品名稱:浮標式氣動量儀 |
| 產品簡介: |
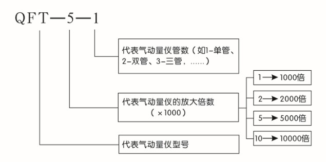
浮標式氣動量儀是利用空氣流動特性原理進行幾何量的精密測量。若配以氣動測量頭或測量裝置,可以用于對:內徑、外徑、槽寬、厚度、中心距、圓度、圓柱度、錐度、直線度、平面度、直線度、平行度、垂直度、同軸度、對稱度、密封性等參數的精密測量,通過應用設計,還可以將上述測量項目進行有機結合,實現對工件的多參數綜合測量。 “浮標量儀”至今仍然暢銷世界各國,因為它在下列四個方面表現出良好而又廣泛的效果: ①有高精度要求的內徑、外徑等; ②大批量生產的零件; ③在質量管理中被特別重視的零件; ④同時對多個尺寸,進行多參數同時的測量。我公司生產氣動產品的人員已有多年的經驗,產品技術性能夠滿足:日本國家《JIS·B7535工業標準》;產品質量達到中國《JJG356-2004氣動量儀》檢驗標準,使得〝鄭州華峰儀器的氣動量儀〞產品躍進世界先進行列。 性能指標: ![]() 產品特點: 1、可測量工件的各種幾何參數、形狀和位置誤差,特別對某些機械量具和量儀難以實現的測量,例如深孔內徑,小孔內徑、窄槽寬度等,用氣動量儀比較容易實現。 2、量儀的放大倍數越高,人為誤差較少,工作時無機械摩擦,沒有回程誤差。 3、操作方便、讀數直觀、能夠進行連續測量。特別是多管拼合式氣動量儀,能夠同時測量多個參數,測量效率高。 4、實現測量頭與被測表面不直接接觸,減少測量力對測量結果的影響,避免劃傷被測件表面,對薄壁易變性零件的測量尤為適用,由于非接觸測量,測量頭可以減少磨損,延長使用壽命。 5、氣動量儀本體與測量頭之間采用軟管連接,可實現遠距離測量。 6、結構簡單,工作可靠,調整、使用和維修都十分方便。使用條件: 1、清潔干凈且干燥空氣源 2、空氣源工作壓力0.3—0.7Mpa我公司生產制造的高精度空氣過濾裝置QGL-3完全滿足浮標式氣動量儀的使用要求。 |
PHONE
電話:18962393596 聯系人:袁經理
ADDRESS
地址:蘇州工業園區新發路1號
郵箱:huafengliangyi@126.com
請認真填寫需求信息,我們會在24小時內與您取得聯系